Omdat er aan de voorkant zoveel moet worden weggesneden kan dit tussenschot niet blijven zitten. Op zich is het nog wel te redden maar dan kan ik niet bij de andere platen die op, over en aan de chassis balken gelast zijn.

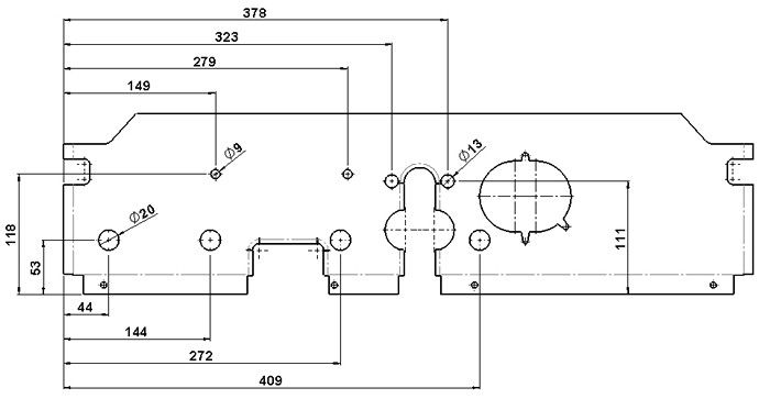
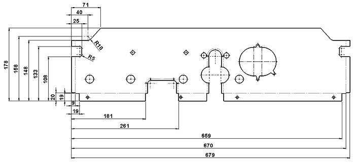
Het is geen moeilijk te maken plaat maar er zijn zoveel maten dat je snel het overzicht verliest. Van de uitslag heb ik maar vier tekeningen gemaakt. Zo konden de maten in groepen worden ingedeeld. Eerst maar de verschillende groepen met gaten geboord. De grootste gaten waren daarna aan de beurt. Met een gatenzaag van de juiste diameter is dat niet zo moeilijk. Hierna heb ik aan de buitenkant de uitsparingen gemaakt. Dat moet natuurlijk altijd op het laatst. Met de voormachine zijn de verstevigingen in de plaat gerold. Als allerlaatste, om de plaat zo lang mogelijk stevig te houden, heb ik de grote uitsparingen in de lange kant gemaakt. De kanten heb ik nog niet gebogen. Dat doe ik pas als de andere platen er weer zijn in gelast en de maten bekend zijn.

Het is voor mij niet altijd duidelijk wanneer het onderdeel aan de beurt is om verwerkt te worden. Het maken van een planning heb ik al lang opgegeven. Daarom zet ik de nieuwe onderdelen maar direct in de zinkspray. Dan blijft de roestvorming nog even uit. Op het moment dat er een behoorlijk deel los ligt en je op die plek overal makkelijk bij kunt moet je daar dan ook maar alles repareren. Ook al lag dat even niet in de planning. Het duurt dan op die plek, op dat moment wel langer maar op de lange termijn ben je sneller klaar. De afwerking is dan ook gemakkelijker omdat je overal beter bij kunt.

Om de randjes van de grote sleuven om te kunnen kloppen heb ik van MDF twee malletjes gemaakt. MDF is zo zacht dat de mallen maar één of twee keer gebruikt kunnen worden. Maar vaker heb ik ze ook niet nodig. De onderrand is omgezet en er zijn plaatjes van 4 mm dik in gepunt last. De randen aan de korte kanten moeten nog worden omgeklopt. Dat ga ik doen als de twee stukken chassisbalken klaar zijn om ingelast te worden. Er is dan een maat waar ik van uit kan gaan.


De chassis dwarsplaat moet eerst op maat worden gemaakt. Dan ligt de plaats voor de kachelpijp vast. De hoeken die tegen de chassisbalken worden gelast zijn omgezet. De splashpan moest wel even van de zolder worden gehaald om goed te kunnen passen. Nu blijkt dat aan de voorkant een aantal extra platen zijn gelast. Als die eraf zijn gehaald kan de splashpan zeker 10 mm verder naar voren. Dus, maar eerst de bus rechtop zetten, de neus netjes repareren en dan deze plaat erin lassen.

Er zijn al weer een aantal jaren verstreken maar nu de bus weer op de kant staat gaat het echt gebeuren. De dwarsplaat wordt vast gelast. Alle lassen aan de onderkant kunnen nu worden gecontroleerd of aangebracht. Voor het definitief vastlassen heb ik nog een paar controle momenten. Op de plek van de lasdraden komen de kabels voor de handrem. Ze liggen mooi in lijn met gaten in de dwarsplaat en de buisjes in het chassis.

Natuurlijk moet de splashpan worden gemonteerd om de plek te bepalen. Voor het vastlassen van de dwarsplaat moest ik de splashpan, met een paar tikjes, mooi op het chassis laten aansluiten.

Alles is gemonteerd en zit op de goede plek. De gaten voor het proplassen zijn geponst. Deze plaat is helemaal met de hand gemaakt. Als ik hem op dit moment had moeten maken was het een stuk eenvoudiger geweest. Inmiddels van baan veranderd en de “beschikking” over een heuse lasersnijmachine. Maar handwerk is minstens zo leerzaam.

Alles is vast gelast. Tijdens het inlassen heb ik de splashpan zo lang mogelijk laten zitten. Alle bevestigingsgaten zitten daardoor op de goede plek en kan hij later weer gemakkelijk worden gemonteerd.